青岛垚鑫智能科技有限公司
宣传

位置:中冶有色 >

有色技术频道 >

> 废水处理技术

分类:
全部
矿山技术
冶金技术
材料制备及加工技术
环境保护技术
分析检测技术
 
全部
废水处理技术
大气治理技术
固/危废处置技术
土壤修复技术
地区:
全部
北京
天津
上海
重庆
河北
山西
辽宁
吉林
黑龙江
江苏
浙江
安徽
福建
江西
山东
河南
湖北
湖南
广东
海南
四川
贵州
云南
陕西
甘肃
青海
内蒙
广西
西藏
宁夏
新疆
其他
其他
展开
 
全部
北京

北京有色金属废水处理技术理论与应用

免费发布技术信息>>
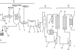
多级NACE管式膜浓缩重金属废水的试验装置

本发明公开了一种多级NACE管式膜浓缩重金属废水的试验装置,包括:底座、NACE管式膜、电热式重金属废水储槽、盘管式冷凝器、真空分离罐、清洗液储槽、阀门A、阀门B、进膜口压力表、温度表、转子流量计、循环泵、真空泵压力表、真空泵和循环泵压力表;各部件分布在底座上;电热式重金属废水储槽与NACE管式膜连接;NACE管式膜与盘管式冷凝器连接;盘管式冷凝器与真空分离罐连接,真空分离罐连真空泵;清洗液储槽与NACE管式膜连接。该装置能改变进膜重金属废水温度、压力、流量、膜层数,方便研究NACE管式膜对重金属废水最佳处理参数,直观研究NACE管式膜处理高浓度重金属废水的浓缩效果,提供可靠实验室数据。

标签:
废水处理
北京 - 北京 来源:中冶有色网 2023-03-19
硝化竹纤维素洗涤废水的处理方法

本发明涉及一种硝化竹纤维素洗涤废水的处理方法,属于环境保护技术领域。将硝化竹纤维素洗涤废水移至容器A中搅拌并注入硝化竹纤维素碱煮废水;将容器A加热搅拌后观察,若pH值低于7,搅拌并补加硝化竹纤维素碱煮废水,pH值7~8时,停止补加得液体M;将液体M移至真空蒸发容器B中搅拌并抽真空升温,收集此时的液体X;2~5分钟后,收集此时的液体Y,真空蒸发容器B中剩余液体为初始总量的5~10%时停止,剩余液体Z;液体X用于硝化竹纤维素的洗涤;液体Y用于硝化竹纤维素的碱煮;液体Z进行回收利用;硝化竹纤维素洗涤废水处理完毕。本发明提供的处理方法能够实现硝化竹纤维素洗涤废水的循环利用,有效解决了硝化竹纤维素制备过程中污水排放问题。

标签:
废水处理
北京 - 北京 来源:中冶有色网 2023-03-19
高氨氮浓度废水的生化处理系统

本发明公开了一种高氨氮浓度废水的生化处理系统,该系统包括厌氧段、缺氧段和好氧段,其中好氧段使用多层螺旋式生物反应器,厌氧段使用折流板式生物反应器,缺氧段使用多层螺旋式生物反应器或折流板式生物反应器。本发明高氨氮浓度废水的生化处理系统中,使用的螺旋式生物反应器除了具有推流式反应器的容积利用率高、“股流”长径比大等优点外,还具有不需要动力装置,能耗低;底部曝气,反应器空间利用率高;形成的狭长水道,可以大幅度提高曝气和传质效率,使污染物能够进行超深度处理等优点。本发明根据不同性质高氨氮浓度废水进行了生化处理流程和生化处理反应器形式,获得了处理效果好、操作简单、能耗低等效果。

标签:
废水处理
北京 - 北京 来源:中冶有色网 2023-03-19
超声波协同臭氧处理低浓度甲醇废水处理方法

超声波协同臭氧处理天然气生产过程中的甲醇废水的方法,应用于油气田废水处理。特征:质废水进入旋转填料床中,同时逆流通入臭氧;出口废水进入超声波反应器中,通过超声波与臭氧协同作用,产生氧化能力极强的·OH等自由基,氧化掉废水中的甲醇;之后进入中间循环水槽,在其中进一步发生催化氧化。效果是:1、甲醇降解效果好,旋转填料床的作用提高臭氧的利用率。2、超声波在空化的作用能产生氧化能力较强的·OH自由基,在超声波局部的高温高压下臭氧的氧化能力得到强化。3、在活性炭负载氧化铜、氧化铁的作用下,加速甲醇在臭氧中的氧化作用。4、甲醇废水中加入少量稀酸,提高甲醇的降解效果。

标签:
废水处理
北京 - 北京 来源:中冶有色网 2023-03-19
芬顿工艺废水处理方法
芬顿工艺废水处理方法 1177     
 0

本申请涉及一种芬顿工艺废水处理方法,包括:获取废水处理数据,废水处理数据包括:进水数据、出水预设数据,以及废水处理过程中的药剂基础数据、药剂预设反应数据和药剂实际反应数据。根据药剂预设反应数据和药剂实际反应数据确定修正加药量,根据废水处理数据和修正加药量,确定进水处理过程中各种药剂的加药量。本申请中可以根据废水处理数据和修正加药量自动确定进水处理过程中各种药剂的加药量,相对于人工根据进水情况来动态调整药剂投加量更具有实时性,效率更高。且在确定各种药剂的加药量时还考虑了修正加药量,使得确定的各种药剂的加药量更加准确,可以更好的保证出水水质达标。

标签:
废水处理
北京 - 北京 来源:中冶有色网 2023-03-19
负硬度废水除硅的方法

本发明公开了一种负硬度废水除硅的方法,能够有效去除负硬度废水中的硅,通过加入石灰、氯化钙或者硫酸钙、混凝剂、絮凝剂协同增效作用于高效沉淀池工艺中来完成除硅。改进了常规用石灰处理负硬度废水除硅工艺中石灰投加量大,除硅效率低,实现石灰的高效利用。具有出水含硅低,药耗少,除硅含量范围广,污泥含固率高,占地面积小的特点。

标签:
废水处理
北京 - 北京 来源:中冶有色网 2023-03-19
炼油废水的生化处理方法

本发明提供一种炼油废水的生化处理方法,利用串联设置的UASB厌氧反应器和SBR好氧反应器,且其中分别设有经培养和驯化的厌氧颗粒污泥和好氧颗粒污泥,所述处理方法包括以下过程:运行UASB和SBR,将待处理炼油废水引入UASB实施厌氧处理,经过所述厌氧处理的废水排出后引入SBR实施好氧处理,其中,所述待处理炼油废水的含油量不高于300mg/L,进入SBR的废水的COD为200‑600mg/L、pH为6.5‑7.5。该处理方法不仅能够避免污泥的流失、节约反应器的占地面积、降低基建投资成本,而且处理后废水的指标能够满足相关行业标准。

标签:
废水处理
北京 - 北京 来源:中冶有色网 2023-03-19
浓缩废水或回收养分的方法及装置

本发明涉及废水回收处理技术领域,具体涉及一种浓缩废水或回收养分的方法及装置。该方法包括将待处理废水加入陶土制容器中,然后将陶土制容器置于光照条件下,废水通过陶土制容器向外蒸发;待陶土制容器中的废水蒸发浓缩至限定的固液比浓度后,将陶土制容器中的浓缩液进行污染成分处理和/或养分回收处理。进一步的,在养分回收处理的过程中采用将固体沉淀物装入陶土制储罐中进行干燥。本发明物理方法与化学方法相结合,首先利用陶器的透气、吸热、保温性能,对废水进行浓缩处理,对固体污染物进行干躁处理并杀死病原生物,以便固体养分回收利用或无害化处理。本发明方法操作简便,成本低廉,应用市场广阔。

标签:
废水处理
北京 - 北京 来源:中冶有色网 2023-03-19
脱硫废水资源化处理系统

本实用新型涉及脱硫废水处理领域,尤其涉及一种脱硫废水资源化处理系统,包括三联箱机构、石灰乳絮凝机构、芒硝絮凝机构、纯碱絮凝机构、纳滤机构、膜蒸馏机构和双极膜电渗析机构;所述三联箱机构、所述石灰乳絮凝机构、所述芒硝絮凝机构、所述纯碱絮凝机构、所述纳滤机构、所述膜蒸馏机构和所述双极膜电渗析机构依次相连通;所述纳滤机构与所述芒硝絮凝机构相连通。本实用新型提供的脱离废水资源化处理系统,既能使燃煤电厂脱硫废水得到资源化利用,又可实现废水的零排放处理。

标签:
废水处理
北京 - 北京 来源:中冶有色网 2023-03-19
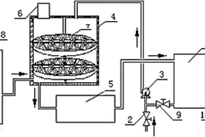
真空相变废水浓缩及烟气余热回收系统

本实用新型提供一种真空相变废水浓缩及烟气余热回收系统,烟气通过省煤器后与第一换热介质进行换热,闪蒸罐利用梯度真空实现了多级闪蒸,有利于脱硫废水的浓缩;同时多级闪蒸可以形成不同温度的蒸汽,进入换热组件后与第二换热介质进行梯级换热,提高了换热效果;省煤器的设置使烟气余热用以提高废水温度,废水闪蒸后所回收烟气余热随蒸汽带出,第二换热介质回收蒸汽所含热量,最终使热量回至低加系统,在几乎未损失烟气余热的情况下,实现了热能梯级利用,解决了常规路线利用消耗高品质热能的弊端,并降低了机组能耗。通过以上方式即实现了废水浓缩,同时又解决了燃煤电厂或其他行业烟气余热回收问题,具有很好的社会和经济影响。

标签:
废水处理
北京 - 北京 来源:中冶有色网 2023-03-19
环状流氧化膜生物反应器及废水处理装置

本实用新型公开了一种环状流氧化膜生物反应器及废水处理装置。所述反应器分为进水廊道,若干条中间环流廊道和出水廊道,每条廊道内设有无泡供氧膜箱,各廊道之间通过导流折板隔开,无泡供氧膜箱中的供氧膜组件附着有高效微生物。所述废水处理装置包括第一调节池、预氧化单元、冷却塔、沉淀池、第二调节池、一级生化池、二级生化池、混凝沉淀池以及深度处理单元。采用本实用新型的环状流氧化膜生物反应器及废水处理装置来处理悬浮法聚氯乙烯聚合工段废水针对性强,处理效率高,处理后的废水可回收利用。

标签:
废水处理
北京 - 北京 来源:中冶有色网 2023-03-19
含甲醛废水的湿式氧化处理方法

本发明涉及含甲醛废水的湿式氧化处理方法。用以解决现有方法中降低废水中醛含量效率低的问题。本发明通过含甲醛废水的湿式氧化处理方法,包括在湿式氧化多相催化剂的存在下,将所述废水和含氧气的氧化剂在反应器中反应除去废水中的甲醛,所述湿式氧化多相催化剂,以重量份计,包括以下组分:(1)90~99.5份的催化剂载体;(2)0.1~5份选自铂族中的至少一种贵金属的技术方案,较好地解决了该问题,可用于快速降解废水中的高浓度甲醛。

标签:
废水处理
北京 - 北京 来源:中冶有色网 2023-03-19
橡胶助剂生产废水的预处理方法

本发明公开了一种橡胶助剂生产废水的预处理方法,所述橡胶助剂生产废水为M废水、DM废水和CBS废水;采用液膜分离技术预处理M废水,采用络合萃取技术预处理DM废水,采用液膜分离技术预处理CBS废水。本发明首次提出在橡胶助剂生产废水领域有针对性的处理各生产废水,方法简单,处理效率高,且运行稳定,有利于节能环保,具有明显的环境效益。

标签:
废水处理
北京 - 北京 来源:中冶有色网 2023-03-19
液相色谱测定LLM-105生产废水中中间体的方法

本发明涉及一种液相色谱测定LLM-105生产废水中中间体的方法,属于化学分析领域。所述方法步骤如下:步骤一、分别用液相色谱流动相配制DCP、DMP和ANPZ标准物质的标准溶液;步骤二、将所述LLM-105生产废水用微孔滤膜过滤除杂,得到液相色谱检测样品;步骤三、对所述标准溶液进行液相色谱分析,绘制标准曲线;步骤四、将所述样品分别用液相色谱分析,对比标准曲线测定LLM-105生产废水中的中间体。所述方法可准确检测LLM-105生产废水中微量的中间体有关物质DCP、DMP和ANPZ,定量分析结果的重复性良好,填补了现有技术的缺陷。

标签:
废水处理
北京 - 北京 来源:中冶有色网 2023-03-19
废水深度生物处理方法

本发明涉及一种废水深度生物处理方法,步骤为:一、待处理废水与来自充氧器的回流水混合形成混合废水,通过循环泵送入生物反应器底部,二、混合废水进入生物反应器后,自下而上流经膨胀的填料层,进行好氧生物反应,再从生物反应器的顶部出口形成溢流水,溢流水自流进入充氧器,三、溢流水在充氧器内分成两股,一股作为出水被排放;另外一股在充氧器内曝气充氧,然后作为第一步所述的来自充氧器的回流水,四、定期对生物反应器内的填料进行反冲洗。本发明所述的废水深度生物处理方法,针对BAF的缺点进行工艺改进,具有处理负荷高、出水水质好、反洗周期长、占地面积小、抗冲击能力强等优点,滤料不容易板结,可以应用于废水的三级生物处理。

标签:
废水处理
北京 - 北京 来源:中冶有色网 2023-03-19
焦化废水生物强化处理系统

本发明公开了一种焦化废水生物强化处理系统,属于水处理领域,该系统由缺氧池、生物强化好氧池、二沉池依次连接而成。其中,缺氧池的进水口为整个焦化废水生物强化处理系统的进水口,缺氧池和生物强化好氧池相连,生物强化好氧池的出水口与二沉池相连,二沉池的出水口为整个焦化废水生物强化处理系统的出水口。在生物强化好氧池中投加了固定有高效菌的填料,以提高降解作用,并在生物强化好氧池出水端设有筛网和填料自动打捞装置,并且还设有焦化废水优势降解菌富集培养槽,以提高高效菌的利用率和生物活性。该处理系统可以克服目前A/O工艺处理效果受水质影响大,出水水质不能稳定达标的缺点,实现焦化废水A/O处理工艺出水的稳定达标。

标签:
废水处理
北京 - 北京 来源:中冶有色网 2023-03-19
向活性污泥池内投加活性材料的煤化工废水处理工艺

一种向活性污泥池内投加活性材料的煤化工废水处理工艺,采用活性材料和生化处理相结合协同处理煤化工废水,将废水通入活性污泥池,所述活性污泥池中投加有活性焦或活性半焦,所述废水流经所述活性焦或活性半焦时大分子有机物、难降解有机物被有效去除。解决了现有技术中活性污泥池运行不稳定、吸附材料的吸附性能降低,或污水处理时间长、设备成本高、吸附材料的性能不能充分利用的问题,提供了一种运行稳定、吸附材料活性充分利用、污水处理效率高并且设备成本低的煤化工废水处理工艺。

标签:
废水处理
北京 - 北京 来源:中冶有色网 2023-03-19
煤直接液化废水的处理方法

本发明公开了一种煤直接液化废水的处理方法。该处理方法包括以下步骤:对煤直接液化废水进行脱硫、脱氨氮预处理,得到预处理废水;对预处理废水进行液膜法处理,得到含酚油乳液和脱酚废水;对脱酚废水进行生物氧化处理,得到净化废水。本发明的上述处理方法通过对脱硫脱氨氮后的含酚废水进行液膜法处理,不仅能回收废水中对微生物具有毒性作用的有机酚类物质,同时还可去除废水中的部分氨氮;从而使得生物氧化处理后的废水可达标排放。采用本发明的处理方法,煤直接液化废水可集中统一处理,无需单独处理,因此,处理效率得到极大提高。

标签:
废水处理
北京 - 北京 来源:中冶有色网 2023-03-19
低能耗膜法抗生素制药废水回用系统

本实用新型公开了一种低能耗膜法抗生素制药废水回用系统;包括废水二沉池,废水二沉池连接有回用处理系统,回用处理系统包括与废水二沉池相连通的超滤膜系统;所述超滤膜系统的输出端连接有微米级过滤装置;微米级过滤装置的输出端连接有纳滤膜系统,本实用新型提供的低能耗膜法抗生素制药废水回用系统可通过回用处理系统对制药废水进行多重物理过滤处理,在各级处理过程中减少了各种药剂的消耗;整个回用处理系统结构简单紧凑,占地面积小、性能稳定,且处理后的出水效果较好,实现了高效回收处理的目的。具有较高的实用价值。

标签:
废水处理
北京 - 北京 来源:中冶有色网 2023-03-19
酱香酒废水的处理方法

本发明涉及一种酱香酒废水的处理方法,包括如下步骤:S1:将丢糟生产期间的黄水收集并储存;S2:将黄水与其它生产环节生产的废水进行混合,得到调和废水;S3:对调和废水进行厌氧处理得到一次处理废水;S4:对一次处理废水进行厌氧‑缺氧‑好氧生化处理得到二次处理废水;S5:对二次处理废水进行深度处理,进行排放或者回收。本发明的有益效果是:通过对高浓度黄水进行单独收集存储,再与其他低浓度生产废水混合调质,实现了黄水的分质收集、集中储存,保证了系统处理效果的稳定性,防止了水质倍增突变造成的出水浓度超标,极大地降低了运行风险,解决了酱香酒废水处理中高浓度黄水带来的水质冲击和系统失稳导致的出水难以稳定达标的问题。

标签:
废水处理
北京 - 北京 来源:中冶有色网 2023-03-19
对含有氨氮的废水进行脱氮的方法

对含有氨氮的废水进行脱氮的方法,其中,该方法包括在曝气条件下,将含有氨氮的废水与多孔材料接触,所述多孔材料包括多孔载体和负载在该多孔载体外表面的硝化细菌以及负载在该多孔载体孔道内的反硝化细菌,将含有氨氮的废水与多孔材料接触的条件使得废水的总氮脱除率达到75%以上;所述多孔载体具有贯穿于该多孔载体的穿透孔和分布于该多孔载体内部的用于连接穿透孔的扩散孔,所述穿透孔的孔直径为15-20微米,所述扩散孔的孔直径为1-3微米。本发明提供的对含有氨氮的废水进行脱氮的方法能够实现将硝化和反硝化过程偶合在一个反应器中进行。

标签:
废水处理
北京 - 北京 来源:中冶有色网 2023-03-19
废水的处理方法及其应用

本发明提供了一种废水的处理方法及其应用,其中,该方法包括将废水与催化剂混合的同时或之后,向废水中鼓入含有二氧化氯的空气,将废水进行气浮分离,使得气浮分离后的废水的COD值为60mg/L以下;所述催化剂能够催化二氧化氯产生自由基,且催化后的催化剂作为气浮的浮选剂。本发明提供的废水处理方法将催化二氧化氯的氧化作用与气浮分离工艺有机结合起来,能在一个操作单元内同时完成催化氧化有机物的分解和/或废水中油类物质的破乳、分散,以及催化氧化后的杂质的絮凝和固液分离,因此,本发明的方法能够有效提高废水的可生化性并降低废水的COD值,同时可以将废水进行消毒、除色、除嗅、除味。

标签:
废水处理
北京 - 北京 来源:中冶有色网 2023-03-19
含盐有机质酸性金属废水的处理装置

本发明提供了一种含盐有机质酸性金属废水的处理装置。该装置包括:pH调节装置,用于调节含盐有机质酸性金属废水的pH值至碱性以得到碱性废水;氧化降解装置,与pH调节装置相连,用于去除碱性废水中的COD以得到预处理废水;沉淀装置,与氧化降解装置相连,用于利用沉淀反应去除预处理废水中的重金属离子以得到二次处理废水;蒸发装置,与沉淀装置相连,用于对二次处理废水进行蒸发结晶以去除其中的盐分得到净化水。采用该装置处理含盐有机质酸性金属废水,工艺流程简单、设备造价低、占地面积小。同时,废水处理能耗低,处理后的水为蒸馏水、品质高,处理费用低,且具有良好的生态效应。

标签:
废水处理
北京 - 北京 来源:中冶有色网 2023-03-19
通过生物强化工艺来进行废水处理的方法

本发明提供一种通过生物强化工艺来进行废水处理的方法,该工艺结合了几种水处理工艺来生物处理废水。第一个处理过程是生物强化,使用从废水处理厂收集的废物中生长的精选微生物混合物来处理流经其输送系统的废水。第二个处理过程是使用流量控制装置,该装置增加输送系统的容纳能力,以增加生物处理的时间,并允许所含水以受控的降低和水平速率排放。第三种处理工艺是一种高速澄清系统,优选使用絮凝聚合物去除废水中的细小悬浮固体。

标签:
废水处理
北京 - 北京 来源:中冶有色网 2023-03-19
丙酮生产过程产生废水的处理方法

本发明公开了一种丙酮生产过程产生废水的处理方法,包括以下步骤:(1)废水预处理:(2)好氧生物处理:向预处理后废水中加入氮源营养物质、磷源营养物质和微量营养物质,然后进行好氧生物处理;(3)悬浮有机物去除:将好氧生物处理后的废水进入沉淀池或气浮池实现泥水分离,出水丙酮未检出,COD降至100mg/L以下。本发明丙酮生产过程产生废水的处理方法具有处理负荷高、运行稳定、处理成本低的优点。

标签:
废水处理
北京 - 北京 来源:中冶有色网 2023-03-19
气田含低浓度甲醇废水的处理方法

本发明公开了一种气田低浓度含醇废水的处理方法,属于低渗透气田开发领域。该工艺流程至少包括:1)预处理、2)紫外催化氧化、3)均质调节、4)膜过滤、5)污泥处理、6)浓盐酸蒸馏;均质调节和膜过滤步骤主要控制水中颗粒物粒径和无机盐含量;污泥处理步骤主要控制污泥体积,并实现污泥脱出水的二次回收;各集气站产生的采出水经拉运至污水处理中心集中处理后,废水中甲醇含量可由3%降低至0.1%左右,有效削弱该类废水的生物毒性;通过控制废水的pH、石油类、有机物、无机盐等含量,提高废水的再利用性能。该处理方法对于气田污染减排、清洁生产具有经济实用性。

标签:
废水处理
北京 - 北京 来源:中冶有色网 2023-03-19
膜分离处理硝基氯苯高温废水的方法

本发明涉及一种膜分离处理硝基氯苯高温废水的方法,更具体涉及一种利用高温超滤、高温反渗透及真空膜蒸馏技术处理并回用硝基氯苯废水的方法,该方法包括如下步骤:(1)硝基氯苯废水经强化氧化-重力沉降后的外排水经高温超滤膜直接过滤;(2)将步骤(1)中超滤膜过滤的产水加压输送至一级反渗透膜过滤;(3)将步骤(2)中一级反渗透的产水经加压输送入二级反渗透膜过滤;(4)将步骤(2)中一级反渗透的浓水加热;(5)将步骤(4)中的产水送入膜蒸馏单元进行膜蒸馏,二级反渗透和膜蒸馏单元的产水即为工艺回用水。采用所述方法可以有效解决现有技术中硝基氯苯废水深度处理及回用方法的不足,降低废水排放量,提高废热利用效率。

标签:
废水处理
北京 - 北京 来源:中冶有色网 2023-03-19
废水在线监测多点采样系统

本实用新型公开一种废水在线监测多点采样系统,多点采样装置的废水出口与第一水量控制器的废水入口流体导通,第一水量控制器的废水出口与集水箱的废水入口流体导通,搅拌器安装在集水箱上,清水箱的清水出口与第二水量控制器的清水入口流体导通,第二水量控制器的清水出口与集水箱的清水入口流体导通,集水箱的待测水样出口与预处理及在线分析装置的待测水样入口流体导通,PLC控制装置的控制信号输出分别与多点采样装置、第一水量控制器、搅拌器、第二水量控制器和预处理及在线分析装置的控制信号输入连接。本实用新型能准确、多点实时采集到被监测废水样品,且便于维护和长期使用。

标签:
废水处理
北京 - 北京 来源:中冶有色网 2023-03-19
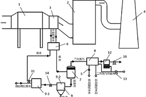
可调节的火电厂全负荷高盐废水零排放系统

本实用新型涉及一种可调节的火电厂全负荷高盐废水零排放系统,属于火力发电环保领域。所述全负荷高盐废水零排放系统,包括烟道旁路子系统和废水子系统,所述烟道旁路子系统包括旁路烟道A和旁路烟道B;其中,所述旁路烟道A的入口连接空预器前的主烟道,所述旁路烟道A的出口连接空预器后的主烟道。所述旁路烟道A上设有蒸发塔。所述旁路烟道B的入口连接所述省煤器之前的主烟道,所述旁路烟道B的出口连接所述旁路烟道A。所述废水子系统包括通过废水旁路管道依次连接的调节池、软化系统和膜浓缩系统。本实用新型可根据机组负荷灵活调节烟气流量和温度,同时灵活调节废水处理流程,利用高温烟气余热实现电厂高盐废水的零排放。

标签:
废水处理
北京 - 北京 来源:中冶有色网 2023-03-19
含盐废水预处理装置
含盐废水预处理装置 959     
 0

本实用新型提供一种含盐废水预处理装置,包括用于接收含盐废水的初级软水处理单元;用于接收来自初级软水处理单元的含盐废水的机械除杂单元;用于接收来自机械除杂单元的含盐废水的软化水处理单元;用于将来自初级软水处理单元的沉淀浓水进行固液分离的污泥沉淀单元。本实用新型的含盐废水预处理装置,可有效除去含盐废水中的悬浮物、钙离子和镁离子等二价硬度离子、大颗粒机械杂质、胶体污染物质等大量污染物,提高含盐废水零排放技术的整体处理效果,延长后续零排放装置的运行周期,减少后续反渗透膜的清洗频率,降低清洗药剂的消耗、并延长膜的使用寿命。

标签:
废水处理
北京 - 北京 来源:中冶有色网 2023-03-19
上一页 181 182 183 184 185 ... 242 下一页
共242页    到第

中冶有色为您提供最新的北京有色金属废水处理技术理论与应用信息,涵盖发明专利、权利要求、说明书、技术领域、背景技术、实用新型内容及具体实施方式等有色技术内容。打造最具专业性的有色金属技术理论与应用平台!

全国热门有色金属设备推荐
展开更多 +
全国热门有色金属技术推荐
展开更多 +

 

江西省隆恩特环保设备有限公司
宣传

报名参会
更多+

2025年10月15日 ~ 17日
2025年10月17日 ~ 19日
2025年10月31日 ~ 11月02日
2025年11月07日 ~ 09日

报告下载

有色专家
更多+

矿冶科技集团有限公司
中国工程院院士
武汉理工大学
外籍院士/教授
赣州江钨钨合金有限公司
工程师
湖南科技大学
所长/教授
矿冶科技集团
中国工程院院士
赤泥综合利用研究报告2025
推广

热门技术
更多+

推荐企业
更多+

福建省金龙稀土股份有限公司
宣传

发布

在线客服

公众号

电话

顶部
咨询电话:
010-88793500-807