青岛垚鑫智能科技有限公司
宣传

位置:中冶有色 >

有色技术频道 >

分类:
全部
矿山技术
冶金技术
材料制备及加工技术
环境保护技术
分析检测技术
地区:
全部
北京
天津
上海
重庆
河北
山西
辽宁
吉林
黑龙江
江苏
浙江
安徽
福建
江西
山东
河南
湖北
湖南
广东
海南
四川
贵州
云南
陕西
甘肃
青海
内蒙
广西
西藏
宁夏
新疆
其他
其他
展开
 
全部

有色金属技术理论与应用

免费发布技术信息>>
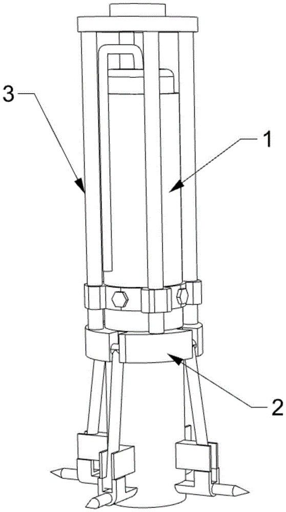
矿山开采用爆破管
矿山开采用爆破管 261     
 1

本实用新型公开了一种矿山开采用爆破管,包括爆破管主体,爆破管主体的下侧外壁设置有固定组件,固定组件的上侧设置有辅助组件,固定组件包括滑动架,滑动架的内壁转动连接连杆,连杆的表面滑动安装有支撑限位块,支撑限位块的下侧设置有安装块,安装块的一侧外表面固定安装有钉柱,通过设置的固定组件,推动滑动架在爆破管主体的外壁滑动,滑动架滑动带动连杆在支撑限位块的内侧表面滑动,使得连杆在滑动架和安装块的内壁旋转,进而带动钉柱插入到爆破孔的内壁。

标签:
爆破管 矿山开采装置
河北 - 唐山 来源:唐山中禹矿山科技有限公司 2025-09-25
矿山工程爆破用快速装药装置

本实用新型涉及矿山爆破技术领域,公开了一种矿山工程爆破用快速装药装置,包括装药机器人,所述装药机器人顶部一侧固定安装有机械臂,所述机械臂另一端固定安装有安装座,所述安装座上安装有找孔机构。本实用新型通过驱动装药机器人带动机械臂与物料箱在矿山内移动,并当填料筒与矿山装药口对接前,机械臂会优先推动安装座与矿山侧壁贴合,等待安装座上四组支撑轮与矿山侧壁接触后,找孔机构内部的填料筒会被矿山侧壁进行挤压,当机械臂在进行小角度推动安装座时

标签:
矿山爆破装药装置 矿山装置
四川 - 成都 来源:四川宝钻建设有限公司 2025-09-25
广西大学Angew:公斤级规模化合成单原子催化剂用于复杂废水处理

目前,传统基于自由基反应的PMS活化方法存在生成有毒副产物的固有问题。研究表明,非自由基途径的PMS活化在选择性氧化和避免有害副产品形成方面展现出更大的潜力。然而,协调单原子催化剂(SACs)的结构性能关系,提升非自由基氧化途径的效率仍是一个挑战。因此,开发协同非自由基氧化途径,提高PMS活化效率,减少有害副产物,具有重要的环境意义。研究团队通过实验和理论计算,探讨了配位环境对催化剂性能的影响,揭示了单原子催化剂在活化PMS过程中非自由基氧化途径的机制,最终成功实现了催化剂的千克级生产和应用。

标签:
废水处理 李志礼 陈博
广西 - 南宁 来源:广西大学 2025-09-25
RIXS技术:解锁下一代高能量密度电池正极的“氧密码”

电动汽车、移动设备与电网储能的爆发式增长,把“高性能电池”推向可持续能源舞台的中央。正极——这颗决定能量密度的“心脏”——必须在容量与可逆性之间找到平衡点。层状氧化物因高容量、低成本脱颖而出,却遭遇阴离子氧化还原这把“双刃剑”:高电压平台提供额外容量,却也带来电压衰减、电压滞后乃至不良氧物种(如分子氧)的生成,循环寿命岌岌可危。因此,多种表征技术应运而生,意图突破阴离子活性的关键机制,虽都呈现出一定的独特性,但局限性也不容忽视。

标签:
高性能电池 二次电池正极材料 二次电池
北京 - 北京 来源:北京工业大学 2025-09-25
解锁电子/离子传输耦合,实现钠离子电池混合磷酸盐正极的卓越电化学性能

北京理工大学吴锋院士团队高洪才教授近期国际权威期刊Advanced Functional Materials上发表了一项重要研究成果,通过钨(W)取代策略,显著提升了钠离子电池正极材料Na4Fe3(PO4)2P2O7(NFPP)的电化学性能。该研究首次揭示了局部电荷交换在解耦电子与离子传输中的关键作用,为高性能钠离子电池的设计提供了新思路,第一作者为北京理工大学材料学院博士研究生信宇航。

标签:
钠离子电池 磷酸盐正极 吴锋院士
北京 - 北京 来源:北京理工大学 2025-09-25
武汉大学方永进&曹余良课题组Chem. Soc. Rev.:高安全钠离子电池不燃电解液研究进展

钠离子电池因其资源丰富和成本低廉的优势,成为下一代电化学储能系统的有力候选者。然而,目前广泛使用的有机液态电解质通常具有易燃易挥发性,在滥用条件下(如过充、机械挤压、热冲击)易引发电池起火或爆炸,带来严重安全隐患。电解液的性质与电池安全事件频发密切相关,这推动了不燃电解液的发展。

标签:
方永进 曹余良 钠离子电池 钠离子电池不燃电解液
湖北 - 武汉 来源:武汉大学 2025-09-25
清华张强团队《Nature》发文:新型聚合物电解质突破锂电池能量密度瓶颈

固态电池在实际应用中长期面临两大难题:一是电池内部固体材料之间接触不良;二是缺乏能同时耐受高电压正极和强还原性负极的电解质材料。为改善固-固界面接触,传统方法通常需要施加极高的外部压力或采用复杂的多层电解质结构,但这会带来系统复杂度高、成本增加以及长期稳定性不足等问题。如何在不依赖高压和复杂结构的前提下实现稳定的固-固界面,成为固态电池走向实用的关键挑战。针对这一难题,清华大学化学工程系张强、赵辰孜团队创新性地提出“富阴离子溶剂化结构”设计策略,开发出一种新型含氟聚醚电解质(图1)。

标签:
张强团队 锂电池
北京 - 北京 来源:清华大学 2025-09-25
镍基合金与铌钨合金的焊接方法及焊接组件

本发明提供了一种镍基合金与铌钨合金的焊接方法及焊接组件。该焊接方法包括以下步骤:S1,将镍基合金与铌钨合金组对、装夹形成待焊接组件;S2,采用第一真空电子束焊接工艺对待焊接组件进行定位焊接得到定位焊件,定位焊接的电子束流为20mA‑30mA;S3,采用第二真空电子束焊接工艺对待焊接组件进行定位焊接得到正式焊件,正式焊接的电子束向所述铌钨合金偏移且束偏移量为0.2mm‑0.3mm、电子束流为50mA‑60mA;S4,将焊件冷却至室温后进行退火,退火温度为1100℃‑1450℃。

标签:
镍基合金 铌钨合金
宁夏 - 石嘴山 来源:宁夏东方智造科技有限公司 2025-09-23
粉末冶金用的振动传输装置

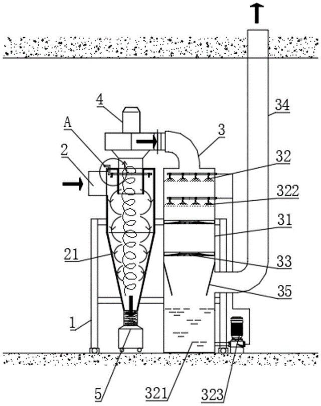
本实用新型公开了一种粉末冶金用的振动传输装置,属于粉末冶金技术领域,包括输送本体,输送本体的顶部固定连接有收集框,收集框的顶部固定连接有固定架,固定架的顶部固定连接有集尘器,集尘器的外侧壁设置有输送管,输送管远离集尘器的一端固定连接有汇集管,汇集管的外侧壁连接有若干个收集管,收集管远离汇集管的一端固定连接有收集口。该粉末冶金用的振动传输装置

标签:
粉末冶金 振动传输装置
福建 - 泉州 来源:晋江众鑫粉末冶金有限公司 2025-09-23
矿山UWB定位系统求助方法、系统、介质及产品

本申请涉及一种矿山UWB定位系统求助方法、系统、介质及产品。本发明包括:目标UWB定位标签响应于求助启动指令,生成求助状态信息并发送用于测距请求的第一报文,第一报文至少携带求助状态信息和标签标识;接收到第一报文的第一UWB定位基站,获取目标UWB定位标签的求助状态信息,并存储目标UWB定位标签的标签标识和求助状态信息;第一UWB定位基站上报第二报文至UWB定位系统的上位机;其中,第二报文包括:指示UWB定位标签的标签标识的第一集合和指示UWB定位标签的求助状态信息的第二集合;

标签:
矿山设备 矿山UWB定位系统
云南 - 迪庆藏族自治州 来源:云南迪庆有色金属有限责任公司, 长沙迪迈科技股份有限公司, 南华大学 2025-09-23
精矿再磨强化铜钼混合粗精矿磁浮联合分离的选矿方法

本发明公开了一种精矿再磨强化铜钼混合粗精矿磁浮联合分离的选矿方法,包括以下步骤;步骤(1):对铜钼混合精矿进行两段磁选,得到磁性产品与非磁性产品;步骤(2):对磁性产品与非磁性产品进行粒度控制的再磨处理,使铜矿物与钼矿物进一步单体解离,打散矿物间的团聚结构;步骤(3):对磁选磁性产品再磨矿浆进行优先浮钼再浮铜作业,磁选非磁性产品合并后再磨矿浆直接进行钼浮选作业,钼浮选作业分段添加抑制剂、捕收剂、起泡剂,铜浮选作业分段添加调整剂、分散剂、活化剂、捕收剂与起泡剂;通过以上浮选作业得到精矿为铜精矿与钼精矿。

标签:
选矿技术 粗精矿磁浮
陕西 - 西安 来源:西安建筑科技大学 2025-09-23
铜矿金矿浮选回收的环保型浮选方法及其系统

本发明公开了一种铜矿金矿浮选回收的环保型浮选方法及其系统,涉及废水处理技术领域,包括矿物的准备和处理,并采用浮选机对处理后的矿物进行粗选和精选,对粗选的矿浆和浮选机中的矿浆混合物进行水处理,将处理后的水资源输送至浮选机中,参与矿浆的精选,对精选的泡沫矿浆进行后续回收工艺,回收提取矿浆中的金属材质,对提取金属材质后的矿浆进行水处理,并检测矿浆水处理的质量,废水处理后的质检,并对处理后的废水进行排放使用。

标签:
铜矿金矿浮选 环保型浮选
陕西 - 西安 来源:陕西秦腾跃实业有限公司 2025-09-23
多功能选矿浮选机
多功能选矿浮选机 282     
 0

本实用新型属于选矿技术领域,公开了一种多功能选矿浮选机,包括用于转动搅拌泡沫化矿浆的主体装置,还包括所述主体装置顶部设置的用于向两侧推开并分隔矿化泡沫和导流刮沫的导流装置,所述导流装置内前后对称安装有两个用于沿着液面反向循环转动水平刮沫的刮沫装置,两个所述刮沫装置刮沫区域相邻处彼此重叠。本实用新型所述的一种多功能选矿浮选机,通过前后反向循环转动水平刮沫的设置,使刮沫区域将液面全部覆盖,及时将液面上的矿化泡沫全部刮出,提高了刮沫效果;通过水平刮沫的设置,保证了刮沫深度的一致性,使刮沫更加均匀;

标签:
选矿浮选机 多功能选矿浮选机
云南 - 迪庆藏族自治州 来源:云南迪庆有色金属有限责任公司 2025-09-23
从铅锌尾矿中回收重晶石的方法及系统

本发明提供一种从铅锌尾矿中回收重晶石的方法,包括以下步骤:预处理阶段:控制球磨机对铅锌尾矿进行研磨,使铅锌尾矿的细度达到0.074mm占72‑75%,并将铅锌尾矿的矿浆浓度控制在41%‑45%,在球磨机的浇料口加入硫酸锌,加入量为1950‑2050克/吨、粗选阶段和精选阶段。本发明提供的一种从铅锌尾矿中回收重晶石的方法,提高回收效率:通过硫酸锌的活化作用、黄药的捕收作用、二号油的起泡作用以及玻璃水的抑制作用,有效提高了重晶石的回收效率;

标签:
铅锌尾矿 重晶石
湖南 - 郴州 来源:郴州桥兴矿业有限责任公司 2025-09-23
掺杂型双金属硫化物的钠离子负极材料及其制备方法和应用、钠离子电池

本发明公开了一种掺杂型双金属硫化物的钠离子负极材料及其制备方法和应用、钠离子电池,涉及钠电池技术领域。本发明钠离子负极材料具有如下通式:Cu3‑xZnxNb1‑xTixS4,其中,0≤x<0.5,所述负极材料属于四方晶系,具有有序空位硫钒铜矿结构,且所述钠离子负极材料为颗粒状,颗粒平均尺寸为0.2~20μm,所述负极材料比容量为400~800 mAh/g,可实现在1 A/g高电流密度下300~5000次循环寿命。

标签:
钠离子负极材料 钠离子电池
广西 - 南宁 来源:广西电网有限责任公司电力科学研究院 2025-09-23
皮带输送机异物剔除装置

本实用新型是关于一种皮带输送机异物剔除装置。包括第一CCD相机、除铁器、机械手、控制器;所述第一CCD相机、所述除铁器、所述机械手沿输送机的输送方向依次布置,所述除铁器位于所述输送机的上方;所述第一CCD相机与控制器的信号输入端连接,所述控制器的信号输出端分别与所述除铁器和所述机械手电性连接;本申请通过CCD相机对输送机上的杂物进行拍照和检测,然后通过除铁器有效去除输送机上的金属类杂物,通过机械手有效去除输送机上的非金属杂物,从而有效避免了输送机堵塞的技术问题

标签:
皮带输送机 异物剔除装置
云南 - 迪庆藏族自治州 来源:云南迪庆有色金属有限责任公司 2025-09-23
矿山酸性废水应用于铜硫矿石分选的方法

本发明公开了一种矿山酸性废水应用于铜硫矿石分选的方法,涉及选矿技术领域;而本发明通过矿石磨矿作业中和磨后物料调浆中添加一定量的矿山酸性废水,充分利用矿山酸性废水中的铁、钙离子选择性抑制黄铁矿;通过低碱度下“次氯酸钙氧化改性‑乙基硫氨酯强力捕收‑亚硫酸钠的耦合调控”的技术方案,采用一次粗选、二次扫选和三次精选、中矿顺序返回的铜硫分选流程后,实现了矿山酸性废水的源头资源化处置和铜硫矿石的高效、绿色分选。

标签:
选矿技术 矿山酸性废水 铜硫矿石分选
云南 - 昆明 来源:昆明理工大学, 西藏金龙矿业有限公司, 昆明冶金研究院有限公司 2025-09-23
聚乙烯生产用废气处理装置

本实用新型涉及聚乙烯生产技术领域,且公开了一种聚乙烯生产用废气处理装置,包括环形壳体,所述环形壳体一侧固定有套管,所述套管套设在排气管一端,且套管与排气管之间设置有固定机构,所述环形壳体内放置有内壳体,所述内壳体侧壁开设有开口,所述内壳体两侧与环形壳体之间均设置有连接机构。本实用新型通过固定机构来将该废气处理装置固定在排气管上,当排气管内排出的废气进入主壳体时,通过内壳体内放置的多个活性炭滤网便能够对废气中的有害物质进行过滤吸附。

标签:
废气处理装置 废气处理
北京 - 北京 来源:北京劲峰科技发展有限公司 2025-09-22
氯丙酮生产的废气净化处理系统

本实用新型公开一种氯丙酮生产的废气净化处理系统,属于废气处理领域,包括废气总管和废气支管,还包括至少两个吸附塔、蒸汽进管、压缩空气进管和冷却水罐,吸附塔与废气支管连接,吸附塔与尾气排放管连接,蒸汽进管用于向吸附塔内进热蒸汽,压缩空气进管用于向吸附塔内进压缩空气给吸附介质降温,冷却水罐通过冷却水进管与吸附塔的冷却水进口连接,吸附塔还通过冷却水出管与冷却水罐连接。

标签:
废气净化处理系统 废气处理
甘肃 - 兰州 来源:甘肃哔氟多化工有限公司 2025-09-22
脉动真空灭菌器末端废水废气处理装置

本发明涉及蒸汽灭菌器设备技术领域,提供了一种脉动真空灭菌器末端废水废气处理装置,其包括:水箱主体,适于容纳液体;水箱主体与废水连接管和总排水管形成连通关系;废水连接管适于与外部的脉动真空灭菌器的排水管连接;多个导热柱,设置在水箱主体的内部;导热柱的一端凸出于水箱主体之外;多个散热片,设置在导热柱凸出于水箱主体之外的端部;各个散热片间隔排布,从而在各散热片之间形成散热片通气间隙;文丘里射流器,设置在所述散热片通气间隙的气流路径上。

标签:
废水废气处理装置 废水处理设备 废气处理设备
北京 - 北京 来源:中国人民解放军总医院第五医学中心 2025-09-22
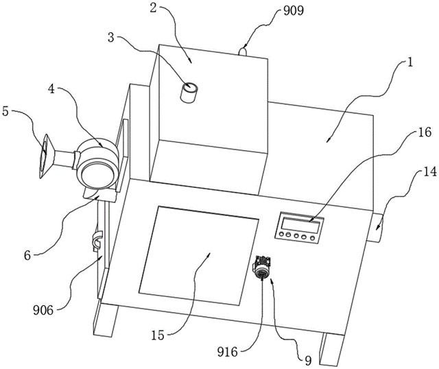
废磷酸的综合处理系统

本实用新型涉及废液处理技术领域,具体公开了一种废磷酸的综合处理系统,包括废磷酸罐、氨水罐、反应罐、过滤装置、离子交换装置、结晶装置、离心机、烘干装置和浓缩装置;废磷酸罐和氨水罐均与反应罐相连,反应罐供废磷酸与氨水进行反应;反应罐、过滤装置、离子交换装置、结晶装置、离心机和烘干装置顺次相连,过滤装置对溶液进行过滤,离子交换装置去除溶液中的金属离子,结晶装置结晶析出磷酸二氢铵,离心机离心分离出湿的磷酸二氢铵,烘干装置对湿的磷酸二氢铵进行烘干,以制得磷酸二氢铵;

标签:
废磷酸 废磷酸处理
广东 - 中山 来源:中山市中环环保废液回收有限公司 2025-09-22
可识别废气中挥发性有机物的处理装置

本实用新型公开了一种可识别废气中挥发性有机物的处理装置,涉及废气处理领域,本实用新型包括装置主体,所述装置主体的顶部安装有水箱,装置主体的内部设有过滤组件,且过滤组件包括有安装于装置主体内部的第一滤网和第二滤网、通过轴承设于装置主体内部的活动轴、安装于装置主体外表面的电机、安装于水箱内部的水泵。本实用新型通过设置有过滤组件,第一滤网可对喷出的水进行过滤,过滤后的水继续向下流动,此时水泵工作可抽取过滤后的水,以便水能够继续循环利用

标签:
废气处理 废气处理装置
江苏 - 常州 来源:江苏龙环环境科技有限公司 2025-09-22
高效去除粘性颗粒物的废气处理设备

本实用新型涉及废气处理设备技术领域,尤其是一种高效去除粘性颗粒物的废气处理设备,包括:安装在支架上的旋风除尘器以及气液混合分离器;所述旋风除尘器的顶部安装有风机单元,所述风机单元的出风口与所述气液混合分离器的入口连通;其中,所述气液混合分离器包括箱体,在所述箱体中设置有喷淋组件以及旋流板,本设备通过旋风除尘器以及气液混合分离器用于对废气进行两个阶段处理,第一阶段利用旋风分离原理进行预处理,通过特殊材质和清洁系统,有效去除颗粒物

标签:
废气处理设备 废气处理
广东 - 惠州 来源:广东思索环保发展有限公司 2025-09-22
石化污水处理臭氧催化氧化技术

工业污水污染物种类多,含有大量难降解有机物造成处理难度大等一系列问题。传统污水厂处理污水的工艺为混凝-沉淀-过滤-消毒,这种工艺对有机物的去除效果微乎其微。2007年起,我国饮用水的标准有了新的实施准则,对有机物的排放浓度进行了高标准的限制。同时,经专业化工污水处理厂处理过的化工排放污水,其COD(化学需氧量,下文均用COD代替)排放标准由之前的100mg/L,提升为60mg/L。

标签:
石化污水 臭氧催化氧化技术
湖南 - 长沙 来源:湖南长岭石化科技开发有限公司,中国石油化工股份有限公司长岭分公司 2025-09-22
工业废水处理类芬顿工艺

高级氧化技术(Advanced Oxidation Process,AOPs)是工业废水常用的高效预处理和末端处理手段,可以有效提高难降解污水的可生化性。其主要是依靠外加能量或催化剂,通过一系列化学反应产生具有强氧化能力的活性氧物质,例如·OH,·O2-,1O2等,对大分子难降解的物质进行氧化分解,最终使之矿化成CO2和H2O。目前,在工业上备受青睐的高级氧化技术有紫外-可见光催化氧化、臭氧催化氧化、电催化、芬顿氧化技术等。除了添加催化剂外,紫外-可见光、臭氧催化氧化以及电催化技术均需要外加能源

标签:
工业废水处理 类芬顿工艺
湖北 - 武汉 来源:中国五环工程有限公司 2025-09-22
加工中心数控龙门铣床

本发明涉及龙门铣床技术领域,尤其是涉及一种加工中心数控龙门铣床,包括机台,所述机台的上侧设置有纵向滑台和门架,所述门架的一侧设置有横向滑台,所述横向滑台的一侧设置有垂直滑台,所述垂直滑台的一侧通过连接板安装有主轴电机,所述主轴电机的驱动端通过主轴安装有铣刀。本发明通过离合机构和铁屑切割收集机构,可以使铁屑切割收集机构中的套筒与主轴结合,从而可以带动套筒、收集筒、铲板、切割刀随着主轴同步旋转

标签:
龙门铣床 铣床
福建 - 漳州 来源:漳州市钜钢精密机械有限公司 2025-09-19
激光切割设备生产用龙门铣床

本实用新型属于龙门铣床设备技术领域,具体为一种激光切割设备生产用龙门铣床,包括:加工台,加工台上端部开设有凹槽,凹槽内安装有第一驱动组件;第一放置板,第一放置板安装在第一驱动组件上端部,第一放置板上端部的侧端安装有安装板,安装板侧端安装有液压伸缩杆;第二放置板,第二放置板滑动安装在第一放置板上端部,且第二放置板的一端与液压伸缩杆的伸缩端连接,第二放置板的内部中间位置开设有放置槽,第二放置板上端部设置有夹持组件;夹持组件包括第一驱动电机、第一螺纹杆、第一移动块以及夹持板。

标签:
激光切割设备 龙门铣床
安徽 - 马鞍山 来源:安徽百超激光科技有限公司 2025-09-19
生产钛合金薄板材的方法

本发明涉及钛合金薄板材技术领域,尤其涉及一种生产钛合金薄板材的方法,包括以下步骤:步骤一,合金块配制;步骤二,铸锭熔炼;步骤三,成品铸锭加工;步骤四,锻造板坯;步骤五,板坯刨铣;步骤六,板坯加热;步骤七,板材开坯轧制;步骤八,带材加工;步骤九,带材卷取空冷;步骤十,带材退火;步骤十一,带材酸洗;步骤十二,带材裁切;步骤十三,板材打磨;步骤十四,板材冷轧;步骤十五,板材热处理;步骤十六,板材碱酸洗;步骤十七,板材剪切;步骤十八,板材热压型;步骤十九,成品板材加工;

标签:
钛合金薄板 钛合金材料
陕西 - 宝鸡 来源:宝鸡荣炜康钛金属材料有限公司 2025-09-19
轧辊生产用龙门铣床
轧辊生产用龙门铣床 550     
 0

本申请涉及轧辊加工设备技术领域,公开了一种轧辊生产用龙门铣床,其包括机床、加工台、龙门架以及铣削刀具,加工台沿机床的长度方向滑设在机床上,龙门架位于机床的上方,与机床垂直设置,龙门架沿自身长度方向滑设有驱动箱,铣削刀具安装在驱动箱的底部,加工台的顶面上沿加工台的长度方向开设有限位导槽,铣削刀具包括转动电机、安装在转动电机输出轴上的铣刀以及设置在电机底部的机座,转动电机的顶部与驱动箱连接,机座的底部平行设置有若干竖向滑动的限位插条

标签:
龙门铣床 铣床
江苏 - 常州 来源:常州市高坤机械有限公司 2025-09-19
具有工件稳定工装的数控龙门铣

本实用新型涉及数控龙门铣技术领域,公开了一种具有工件稳定工装的数控龙门铣,包括龙门铣床,所述龙门铣床的左端固定连接有第一支撑架,所述第一支撑架的内部转动连接有第一丝杆。本实用新型通过控制移动电机进行转动时配合第二丝杆表面的第二带轮由传动带带动第一带轮和内部的第一丝杆来进行旋转,当第一丝杆和第二丝杆进行旋转时,可以带动表面的滚珠套环进行前后位置的螺纹移动,可以对两个限位夹具内部夹持的产品移动至合适位置来进行加工,通过转动调距螺杆带动限位夹具在的表面进行左右位置的滑动调节

标签:
数控龙门铣 龙门铣
辽宁 - 大连 来源:大连中兴成信机械工程有限公司 2025-09-19
上一页 2 3 4 5 6 ... 500 ... 2000 ... 5000 ... 10000 ... 20000 ... 30000 ... 32467 下一页
共32467页    到第

中冶有色为您提供最新的有色金属技术理论与应用信息,包括矿山技术、冶金技术、材料制备及加工技术、环境保护技术和分析检测技术等有色技术信息。打造最具专业性的有色金属技术理论与应用平台!

全国热门有色金属设备推荐
展开更多 +
全国热门有色金属技术推荐
展开更多 +

 

江西省隆恩特环保设备有限公司
宣传

报名参会
更多+

报告下载

有色专家
更多+

中南大学
副校长
江西理工大学
教授
矿冶科技集团
副所长/研究员
江西理工大学
副处长/教授
矿冶科技集团
中国工程院院士
赤泥综合利用研究报告2025
推广

热门技术
更多+

推荐企业
更多+

福建省金龙稀土股份有限公司
宣传

发布

在线客服

公众号

电话

顶部
咨询电话:
010-88793500-807